Перейти к содержанию

EU7SV

Без аутентификации
  • Постов

    8
  • Зарегистрирован

  • Посещение

Весь контент EU7SV

  1. Спасибо, конечно, но уже не нужно. все починил.
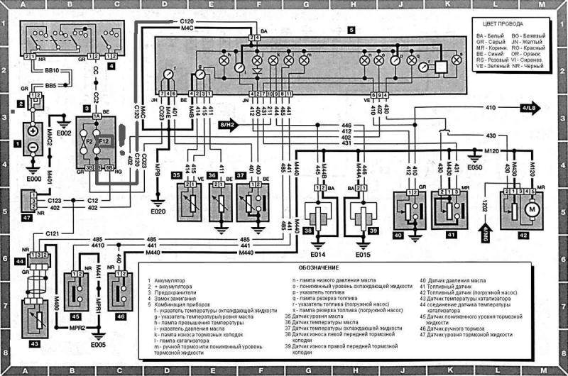
  2. вопрос ко всем "щупоизмерителям" - может знает кто длину щупа для двигателя 1.9 D (Код двигателя DJZ (XUD9Y) 64 л.с.? есть с обломанной ручкой - это тот щуп, что вставляется в маслозаливную горловину - авто пежо 405
  3. всем спасибо, все сделал - разобрался, виноват был провод с12, который и замыкал на массу. еще раз всем спасибо. А Вы Asker, наверноеБ больше теоретик нежели практик (без обид, конечно) раз говорите что диаграмма для моно- помоему она у ниверсальная просто нет еще одного провода на датчик катализатора.
  4. разобрался - провод с120 замыкает на массу при присоединении к колодке предохранителей красного разъема с проводами - KC51, KO51, VV7, E152, C12 - а дальше ступор
  5. значит так. снял панель приборов и прозвонил на "массу" тот самый провод С120 - замкнут, пошел рыться дальше - снял колодку с предохранителями - провод теперь никуда не замыкает, КЗ пропало, значит наверное что-то сидит в блоке с предохранами... теперь вот мучаюсь сижу разобрать пытаюсь - слишком много фиксаторов - лень было французам болтами скрутить
  6. Блок предохранителей нового образца (там где предохранители в 2 ряда расположены) F12 - фонарь ЗХ, круиз-контроль,Лампа ручного тормоза, сирена и блок управления (это по описанию), по диаграммам в описании в цепи питания всех контрольных ламп комбинации приборов стоит именно F12.
  7. Собственно горит постоянно предохранитель F12 (датчик уровня топлива, контрольные лампы комбинации приборов) в пежо 405 (1993г/в - рестайл)? может у кого была такая проблема - подскажите в каком направлении двигаться, провода вроде проверял на короткое замыкание с "массой" - всё вроде бы в порядке, хотя может и упустил чего...
×
×
  • Создать...