Димыч. Опубликовано 31 декабря, 2018 Жалоба Поделиться Опубликовано 31 декабря, 2018 Печально всё выглядит. Ссылка на комментарий Поделиться на другие сайты Поделиться
igor12 Опубликовано 31 декабря, 2018 Жалоба Поделиться Опубликовано 31 декабря, 2018 Добрый день всем,и с наступающим!Лед в задний ход, светят удовлетворительно,но когда задняя не включена еле-еле светятся,у всех так? Ссылка на комментарий Поделиться на другие сайты Поделиться
Димыч. Опубликовано 31 декабря, 2018 Жалоба Поделиться Опубликовано 31 декабря, 2018 Светятся потому, что управляется цепь электронным ключом - транзистором. В закрытом (выключенном) состоянии этот транзистор проводит некоторый ток, который заставляет светиться лампы. Короче, норма. Ссылка на комментарий Поделиться на другие сайты Поделиться
Mihka18 Опубликовано 31 декабря, 2018 Жалоба Поделиться Опубликовано 31 декабря, 2018 (изменено) 35 минут назад, igor12 сказал: Добрый день всем,и с наступающим!Лед в задний ход, светят удовлетворительно,но когда задняя не включена еле-еле светятся,у всех так? Стоп-габарит у меня тоже немного светят, потом гаснут. 41 минуту назад, Димыч. сказал: Печально всё выглядит. О чём печалишся Димасик ? Изменено 31 декабря, 2018 пользователем Mihka18 Ссылка на комментарий Поделиться на другие сайты Поделиться
патроль Опубликовано 31 декабря, 2018 Жалоба Поделиться Опубликовано 31 декабря, 2018 1 час назад, Mihka18 сказал: Есть электронные реле, даже с регулировкой Все можно настроить и отрегулировать. Но если "волочешь" чего вопросы задаешь? Схемы в клубе, ищи свое реле (пусть электронный ключ,до сих используется абривиатура РР) и дерзай. Реле, кстати, механическое но таймер электронный (если не туда смотрел поправь, буду признателен) Ссылка на комментарий Поделиться на другие сайты Поделиться
Mihka18 Опубликовано 31 декабря, 2018 Жалоба Поделиться Опубликовано 31 декабря, 2018 26 минут назад, патроль сказал: Все можно настроить и отрегулировать. Но если "волочешь" чего вопросы задаешь? Схемы в клубе, ищи свое реле (пусть электронный ключ,до сих используется абривиатура РР) и дерзай. Реле, кстати, механическое но таймер электронный (если не туда смотрел поправь, буду признателен) Так я не волоку, спрашиваю поэтому Ссылка на комментарий Поделиться на другие сайты Поделиться
Mihka18 Опубликовано 1 января, 2019 Жалоба Поделиться Опубликовано 1 января, 2019 Привет всем ! С Новым Годом всех! Ссылка на комментарий Поделиться на другие сайты Поделиться
Mihka18 Опубликовано 1 января, 2019 Жалоба Поделиться Опубликовано 1 января, 2019 Вопрос актуален. Повороты, лампы LED, моргают быстро, что делать? Ссылка на комментарий Поделиться на другие сайты Поделиться
Димыч. Опубликовано 1 января, 2019 Жалоба Поделиться Опубликовано 1 января, 2019 Эквивалент лампам накаливания мудрить. Других вариантов не будет. Ссылка на комментарий Поделиться на другие сайты Поделиться
Mihka18 Опубликовано 1 января, 2019 Жалоба Поделиться Опубликовано 1 января, 2019 Только что, Димыч. сказал: Эквивалент лампам накаливания мудрить. Других вариантов не будет. То есть. Только нагрузку вешать? Ссылка на комментарий Поделиться на другие сайты Поделиться
Димыч. Опубликовано 1 января, 2019 Жалоба Поделиться Опубликовано 1 января, 2019 Ну повторить или как? Других вариантов не будет. Ссылка на комментарий Поделиться на другие сайты Поделиться
Mihka18 Опубликовано 1 января, 2019 Жалоба Поделиться Опубликовано 1 января, 2019 Дмитрий, соглосись ? Моргают зачёте? Есть на Ali нагрузки. Ссылка на комментарий Поделиться на другие сайты Поделиться
Димыч. Опубликовано 1 января, 2019 Жалоба Поделиться Опубликовано 1 января, 2019 Мне не нравится. Не соглашусь. Ссылка на комментарий Поделиться на другие сайты Поделиться
victor3gomel Опубликовано 1 января, 2019 Жалоба Поделиться Опубликовано 1 января, 2019 Вешать на каждую лампу по сопротивлению примерно 6.8 или если не подойдёт подбирать что бы получилось 25ват чем этой хернёй маяться проще поставить простые лампы Ссылка на комментарий Поделиться на другие сайты Поделиться
Mihka18 Опубликовано 1 января, 2019 Жалоба Поделиться Опубликовано 1 января, 2019 (изменено) Это всё вершина нравится или не нравится, что там мешает правильно мигать поворотам? Изменено 1 января, 2019 пользователем Mihka18 Ссылка на комментарий Поделиться на другие сайты Поделиться
Mihka18 Опубликовано 1 января, 2019 Жалоба Поделиться Опубликовано 1 января, 2019 Все смотрят видео. Ссылка на комментарий Поделиться на другие сайты Поделиться
igor12 Опубликовано 2 января, 2019 Жалоба Поделиться Опубликовано 2 января, 2019 9 часов назад, victor3gomel сказал: Вешать на каждую лампу по сопротивлению примерно 6.8 или если не подойдёт подбирать что бы получилось 25ват чем этой хернёй маяться проще поставить простые лампы Вот именно! Ссылка на комментарий Поделиться на другие сайты Поделиться
патроль Опубликовано 2 января, 2019 Жалоба Поделиться Опубликовано 2 января, 2019 8 часов назад, Mihka18 сказал: что там мешает правильно мигать поворотам? Таймер настроен так, чтобы при изменении тока (сопротивления, напряжения_ закон Ома) изменилась частота мигания и водила увидел что не все в порядке (изменилось количество подключенных ламп). А не работающий фонарь поворотов, как известно, чреват созданием аварийной ситуации. Изменение яркости свечения тоже не хорошо, поскольку раздражает и отвлекает других водителей. Что хорошего в том что стоящий или идущий впереди автомобиль буквально слепит тебя своими фонарями, получая удовольствие от "смотри как у меня моргает". victor3gomel и punk2904 2 Ссылка на комментарий Поделиться на другие сайты Поделиться
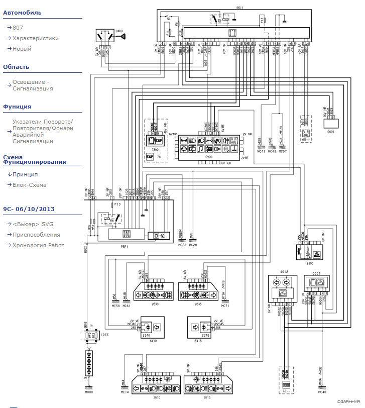
Mihka18 Опубликовано 2 января, 2019 Жалоба Поделиться Опубликовано 2 января, 2019 Электросхема может есть у кого? Ссылка на комментарий Поделиться на другие сайты Поделиться
патроль Опубликовано 2 января, 2019 Жалоба Поделиться Опубликовано 2 января, 2019 Подними глаза вверх и влево, под кнопкой документация схемы. Ссылка на комментарий Поделиться на другие сайты Поделиться
Mihka18 Опубликовано 3 января, 2019 Жалоба Поделиться Опубликовано 3 января, 2019 Может скриншот кто скинет пожалуйста, электросхемы пежо 807 2.0 HDI 2007 год У меня не грузит документы, почему не знаю. Ссылка на комментарий Поделиться на другие сайты Поделиться
Димыч. Опубликовано 3 января, 2019 Жалоба Поделиться Опубликовано 3 января, 2019 Дай OPR номер. А лучше ВИН. Ссылка на комментарий Поделиться на другие сайты Поделиться
Mihka18 Опубликовано 3 января, 2019 Жалоба Поделиться Опубликовано 3 января, 2019 VF3EBRHRH13354180 Ссылка на комментарий Поделиться на другие сайты Поделиться
Димыч. Опубликовано 3 января, 2019 Жалоба Поделиться Опубликовано 3 января, 2019 Ссылка на комментарий Поделиться на другие сайты Поделиться
Mihka18 Опубликовано 3 января, 2019 Жалоба Поделиться Опубликовано 3 января, 2019 Спасибо Ссылка на комментарий Поделиться на другие сайты Поделиться
Климович Опубликовано 4 января, 2019 Жалоба Поделиться Опубликовано 4 января, 2019 На пежо 807 на трассе не греет печка,в городе греет хорошо,при остоновке на трассе тоже греет хорошо,вибаста отремонтирована термостат и антифриз заменены.Поделитесь идеями что может быть не так. Ссылка на комментарий Поделиться на другие сайты Поделиться
Димыч. Опубликовано 4 января, 2019 Жалоба Поделиться Опубликовано 4 января, 2019 @Климович а температура по индикатору падает? Ссылка на комментарий Поделиться на другие сайты Поделиться
igor12 Опубликовано 4 января, 2019 Жалоба Поделиться Опубликовано 4 января, 2019 Мае мнение,заслонки ! Ссылка на комментарий Поделиться на другие сайты Поделиться
Mihka18 Опубликовано 5 января, 2019 Жалоба Поделиться Опубликовано 5 января, 2019 21 час назад, Климович сказал: На пежо 807 на трассе не греет печка,в городе греет хорошо,при остоновке на трассе тоже греет хорошо,вибаста отремонтирована термостат и антифриз заменены.Поделитесь идеями что может быть не так. Климат или обычная печка? Ссылка на комментарий Поделиться на другие сайты Поделиться
igor12 Опубликовано 20 января, 2019 Жалоба Поделиться Опубликовано 20 января, 2019 Добрый день!Кто снимал поддон в 2.2 дизель,кампресор нужно открутить полностью или только 2 нижних,или можно не снимать хочу нарезать под пробку резьбу м 16, какие то придурки завернули пробку м 14х1.25 а у меня резьба 1.50 ? Ссылка на комментарий Поделиться на другие сайты Поделиться
Рекомендуемые сообщения