hiveliberty Опубликовано 12 марта, 2015 Жалоба Поделиться Опубликовано 12 марта, 2015 Да и китайские ключи за 30 баксов обычно привязываются только к иммо, а модуль ЦЗ не синхронизируется. Покупать ключ из Китая нужно только у проверенных продавцов, и по рекомендации типа: ( у него покупали и ключ нормально привязали в такой-то машине ) Покупал ключ из китая полтора года назад. Машина - 307 SW 2007г. Вот этот - http://www.aliexpress.com/item/Peugeot-307-Flip-Remote-Key-3-Butotns-For-0536-models-for-after-2005-ID46-chip/609967790.html В придачу взял это - http://www.aliexpress.com/item/2-Buttons-Modified-Flip-Remote-Key-Shell-Case-for-Peugeot-307-407-408-with-Groove-Blade/1153606790.html Пересадил начинку из нового китайского сразу в другой корпус, заказанный вместе с ним. Выточил ключ, пришил к иммобилайзеру. А вот ЦЗ синхронизироваться не стал. Прочитав различные комменты про китайские ключи, вкралась в голову мысль, что все - китайский с ЦЗ не подружится. Но тут вернулся мне мой старый ключ с рабочими кнопками от отца. Пересаживаю начинку и не работает. И тут-то я понял, что проблема была вовсе другая) Поправив контактные усики в корпусе, которые к контактным площадкам на плате прижимаются, поставив плату китайскую и попробовав синхронизировать, все получилось) Теперь у меня два ключа с работающими кнопками ЦЗ. Ссылка на комментарий Поделиться на другие сайты Поделиться
Модератор Citrin Опубликовано 14 марта, 2015 Модератор Жалоба Поделиться Опубликовано 14 марта, 2015 Я все ключи перед привязкой проверяю радиочастотным сканером на наличие "излучаемого" сигнала. Ссылка на комментарий Поделиться на другие сайты Поделиться
Chuvachek777 Опубликовано 23 марта, 2015 Жалоба Поделиться Опубликовано 23 марта, 2015 Прочитал всю тему, так и не понял где и как можно сделать новый транспондер? Peugeot 307 2001 Г.в. 1.6 бензин. Развалился старый корпус мультиплекс, заказал новый в китае, переставил плату, жало...и мать его, я же не знал что у меня ключ чипованный, вообще до этого с этим не сталкивался - выбросил старый корпус с чипом. Теперь ключ открывает закрывает но не заводит.Есть пин карта, есть второй ключ с транспондером. Куда обратиться за дубликатом чипа? Спасибо! Ссылка на комментарий Поделиться на другие сайты Поделиться
патроль Опубликовано 23 марта, 2015 Жалоба Поделиться Опубликовано 23 марта, 2015 Если второй ключ заводит, а желаете сделать запасной, зайдите с ним к мастеру по изготовлению автоключей и он изготовит вам клон (второй трансондер) который вставите в китайский . Можете просто переставить чип в китайский корпус, будет один ключ. Ссылка на комментарий Поделиться на другие сайты Поделиться
u-real Опубликовано 26 марта, 2015 Жалоба Поделиться Опубликовано 26 марта, 2015 Добрый день! Подскажите, пожалуйста, пежо 407. 3 кнопки. При первом повороте ключа в замке зажигания периодически загорается перечеркнутый ключ. Может несколько раз повториться. Бывает кратковременно выдает ошибку иммо и тут же гаснет. После нескольких поворотов ключа в замке зажигания ошибка пропадает и машина заводится. При этом открытие/закрытие ЦЗ работает без проблем с первого раза со всех доступных расстояний. В чем может быть причина? Ссылка на комментарий Поделиться на другие сайты Поделиться
патроль Опубликовано 26 марта, 2015 Жалоба Поделиться Опубликовано 26 марта, 2015 Так было всегда? Ошибка иммо, вы имеете ввиду дисплей? Ключик на приборке, это тоже иммо. Остальные лампочки четко загораются при повороте ключа? Ссылка на комментарий Поделиться на другие сайты Поделиться
u-real Опубликовано 27 марта, 2015 Жалоба Поделиться Опубликовано 27 марта, 2015 Ошибку имею ввиду ту, что на дисплее приборки с перечеркнутым ключиком, плюс на бортовом ПК пишет, что faulty какая-то там система. А что значит "Ключик на приборке, это тоже иммо"? Остальные лампочки загораются четко, стартер весело крутится. Проблемы начались несколько дней назад. Вчера на заправке минут десять крутил ключом в замке...) В ключе что-то отходит что ли? Ссылка на комментарий Поделиться на другие сайты Поделиться
патроль Опубликовано 27 марта, 2015 Жалоба Поделиться Опубликовано 27 марта, 2015 Перечеркнутый ключ загорающийся на приборке, означает неверный чип в ключе (это не для Вас) или чип не считался. Откройте корпус ключа и проверьте расположен ли чип в своей ячейке (маловероятно но при падении чип может выпасть и болтаться в корпусе). Доберитесь до замка зажигания, на нем найдете одетое сверху пластмассовое кольцо (в нем приемо-передатчик) разъедините и вновь соедините разъем к нему (осторожно, найдите фиксирующую защелку) Ссылка на комментарий Поделиться на другие сайты Поделиться
u-real Опубликовано 27 марта, 2015 Жалоба Поделиться Опубликовано 27 марта, 2015 Спасибо за совет. Попробую.Не понял только по чип в ключе: разобрал, внутри только плата с батарейкой и несколькими впаяными в плату микросхемами. Больше ничего. Как чип выглядит и как он может выпасть? Ссылка на комментарий Поделиться на другие сайты Поделиться
Модератор Citrin Опубликовано 27 марта, 2015 Модератор Жалоба Поделиться Опубликовано 27 марта, 2015 В ключах 407 нету отдельного чипа, она распаян на плате и выглядит как м/с. Ссылка на комментарий Поделиться на другие сайты Поделиться
патроль Опубликовано 27 марта, 2015 Жалоба Поделиться Опубликовано 27 марта, 2015 Спасибо что поправил. Ссылка на комментарий Поделиться на другие сайты Поделиться
Андрій Хома Опубликовано 28 марта, 2015 Жалоба Поделиться Опубликовано 28 марта, 2015 (изменено) Вероятно, многие сталкивались с этим процессом по разным причинам, было бы неплохо наконец собрать в одном месте все способы привязки ключей на разных моделях Пежо. Причины привязки могут быть разные, севшая батарейка, ремонт ключа и т.д., скажем вот один из предложенных мне способов привязки ключа Центральный дверной замок (однокнопочный ключ) 1. Убедиться, что все двери закрыты, замки в них в открытом положении. 2. Нажмите и держите большую кнопку пока не прекратит мигать диод. 3. После того как отпустите кнопку, диод будет постоянно гореть. 4. Нажмите кнопку и диод погаснет. 5. Откройте дверь и поднесите ключ к замку зажигания, нажмите кнопку на брелке. 6. Теперь включите зажигание и ждите 10 секунд, потом выключите зажигание 7. Спустя 5 секунд ключ должен работать. Центральный дверной замок с деадлок (двухкнопочный ключ) 1. Убедиться, что все двери закрыты, замки в них в открытом положении. 2. Нажмите и ДЕРЖИТЕ большую кнопку, в то время как диод мигает, непрерывно в течение 20 секунд. Спустя 20 секунд нажмите маленькую кнопку, все еще держа большую кнопку. 3. Диод прекратит мигать. 4. Отпустите большую кнопку, диод будет постоянно гореть. 5. Нажмите большую кнопку и диод погаснет. 5. Откройте дверь и поднесите ключ к замку зажигания, нажмите большую кнопку на брелке. 6. Теперь включите зажигание и ждите 10 секунд, потом выключите зажигание. 7. Спустя 5 секунд ключ должен работать. Read more: http://peugeot-world.info/blog/tips/1.html#ixzz1B8z2VVSt шо то за діод і де він є? пишіть лс Изменено 28 марта, 2015 пользователем Андрій Хома Ссылка на комментарий Поделиться на другие сайты Поделиться
патроль Опубликовано 28 марта, 2015 Жалоба Поделиться Опубликовано 28 марта, 2015 Светодиод, установлен на плате ДУ. Глазок, около 1мм, в корпусе ключа или брелка. Ссылка на комментарий Поделиться на другие сайты Поделиться
u-real Опубликовано 30 марта, 2015 Жалоба Поделиться Опубликовано 30 марта, 2015 Это вот который красным выделен? Держится вроде плотно. Рекомендации не помогли. Нашел второй ключ. Весьма потрепанный. С ним машина заводится без ошибок. Но с него ЦЗ открывается с очень близкого расстояния - от приемника в замке не более 30-40 см. Поменял батарейку, перепривязал - без толку. Вот так и хожу с двумя ключами - одним открываю, вторым завожу. Тот, что не заводит, видно в нем что-то не контачит? И почему второй ключ ЦЗ с такого маленького расстояния работает? может, есть идеи..... Ссылка на комментарий Поделиться на другие сайты Поделиться
Модератор Citrin Опубликовано 30 марта, 2015 Модератор Жалоба Поделиться Опубликовано 30 марта, 2015 На этом ключе нет диода Ссылка на комментарий Поделиться на другие сайты Поделиться
патроль Опубликовано 30 марта, 2015 Жалоба Поделиться Опубликовано 30 марта, 2015 Александр, про светодиод другой автор спрашивал. Этот спрашивает где у него на плате чип-транспондер расположен. И мне интересно, подскажи пожалуйста. sanj 1 Ссылка на комментарий Поделиться на другие сайты Поделиться
4iViK Опубликовано 3 мая, 2015 Жалоба Поделиться Опубликовано 3 мая, 2015 Сломалась кнопка в брелке я её припоял , но видимо ключ отвязался .Но проблема в том что машина закрыта а с ключа она не открывается , замки закорели (не пользовался) . Что делать подскажите . Но в машину попасть могу . 406 2002 г . Брелок с двумя кнопками Ссылка на комментарий Поделиться на другие сайты Поделиться
патроль Опубликовано 4 мая, 2015 Жалоба Поделиться Опубликовано 4 мая, 2015 Сломалась кнопка в брелке я её припоял , но видимо ключ отвязался .Но проблема в том что машина закрыта а с ключа она не открывается , замки закорели (не пользовался) . Что делать подскажите . Но в машину попасть могу . 406 2002 г . Брелок с двумя кнопками Если "в машину попасть могу", выполните инициализацию ключа, как написано чуть выше. Ссылка на комментарий Поделиться на другие сайты Поделиться
tozzz Опубликовано 9 июня, 2015 Жалоба Поделиться Опубликовано 9 июня, 2015 306, 2000, 1,9D (две кнопки))). Постигла и меня такая беда)) Раньше всё было ок. Вынул вставил - всё работает. В этот раз задержался на пару мин. установил новую, а реакции ноль. Нашёл тут инструкцию по привязке. Не помогло. Куда копать? Ссылка на комментарий Поделиться на другие сайты Поделиться
punk2904 Опубликовано 18 июня, 2015 Жалоба Поделиться Опубликовано 18 июня, 2015 (изменено) Ситуация такая:Имеется Пежо-407SW и выкидной ключ на 3 кнопки! В один прекрасный день (вчера) весьма неожиданно и очень быстро села батарейка в ключе, при чем села в ноль! Машина сначала открывалась и закрывалась только с близкого расстояния и только с нескольких нажатий на кнопку! А потом просто взяла и не открылась! Самое смешное, что замок в двери тоже оказался нерабочим (хотя по весне ещё работал, так как имею привычку периодически его проверять, открывая дверь ключем, когда он успел???)... Понятно, что надо было вовремя заменить батарейку, но всё произошло настолько быстро, что я просто не успел, да и не до этого как-то было на работе!..Что было дальше: взял у кореша машину, поехал где делают ключи, поменял сразу и на новый корпус (давно пора было), поставил новую батарейку, вроде всё ок! Но чувак сказал, что ключ скорее всего отвяжется, так как батарейка была усажена полностью! Приезжаю к машине, так и есть - не открывается!!! Вызываю чуваков, которые вскрывают тачки, через 15 минут приехали, открыли, ключ кстати тоже заработал! Я доволен, с пацанами рассчитался, они уехали, сажусь заводить машину, а она не заводится - перечеркнутый ключ горит и надпись что-то вроде "Electronic anti-theft faulty"!!!Беру опять у кореша машину, еду домой за запасным бескнопочным ключом, благо он не отвязался за 4 года валяясь где-то дома!Теперь езжу с двумя ключами - одним открываю-закрываю машину, вторым завожу!А теперь, знающие люди, подскажите: как привязать обратно ключ к иммобилайзеру? Путем каких-либо манипуляций с ним? Или при помощи РР2000? Или мне прямая дорога к людям со спец оборудованием? Изменено 18 июня, 2015 пользователем punk2904 Ссылка на комментарий Поделиться на другие сайты Поделиться
Модератор Citrin Опубликовано 18 июня, 2015 Модератор Жалоба Поделиться Опубликовано 18 июня, 2015 Надо пробовать. Компом. Пр наличии пин-кода. А может косяк с подрулевым...а может...и еще а может. Зовите мальчика с компом (адекватного) Ссылка на комментарий Поделиться на другие сайты Поделиться
punk2904 Опубликовано 18 июня, 2015 Жалоба Поделиться Опубликовано 18 июня, 2015 Понятно!..Спасибо! Так и сделаю!.. По результатам отпишусь! Ссылка на комментарий Поделиться на другие сайты Поделиться
Andrej605 Опубликовано 14 июля, 2015 Жалоба Поделиться Опубликовано 14 июля, 2015 Подскажите Пежо 307sw 2004 год после замены коррпуса ключа перестала заводится что делать помогите Ссылка на комментарий Поделиться на другие сайты Поделиться
punk2904 Опубликовано 14 июля, 2015 Жалоба Поделиться Опубликовано 14 июля, 2015 Кстати да, забыл отписаться...Причина в следующем - треснула антенна чипа, поэтому и не заводится! Видно навернули, когда корпус меняли!Теперь вот ищу б/у ключ с 46-м чипом, чтобы перепаять эту антенну!.. Подскажите Пежо 307sw 2004 год после замены коррпуса ключа перестала заводится что делать помогите Возможно такая же проблема, как и у меня - повредили антенну чипа!? Ссылка на комментарий Поделиться на другие сайты Поделиться
патроль Опубликовано 14 июля, 2015 Жалоба Поделиться Опубликовано 14 июля, 2015 Какие то чипы пошли с антенной? Если не трудно, загрузи фото, пожалуйста. Может сгодится в жизни. Ссылка на комментарий Поделиться на другие сайты Поделиться
punk2904 Опубликовано 14 июля, 2015 Жалоба Поделиться Опубликовано 14 июля, 2015 Вот фото моей платы! Стрелочка указывает на антенну в месте её повреждения!Теперь надо найти такую же целую и перепаять - должно всё заработать! Ссылка на комментарий Поделиться на другие сайты Поделиться
патроль Опубликовано 14 июля, 2015 Жалоба Поделиться Опубликовано 14 июля, 2015 Спасибо. А чип это, то что левее батарейки? Ссылка на комментарий Поделиться на другие сайты Поделиться
punk2904 Опубликовано 14 июля, 2015 Жалоба Поделиться Опубликовано 14 июля, 2015 Чип с обратной стороны платы напротив антенны.. Ссылка на комментарий Поделиться на другие сайты Поделиться
andrius73 Опубликовано 29 октября, 2015 Жалоба Поделиться Опубликовано 29 октября, 2015 добррий ден.слуцилос беда,сломалсе пулт аткривания дверей. но ето какби пол беди.заменел акб ну и после замени некак невиклиуцаэтсе сигналка моргают фари постояно.рансе после подклиуцения акб закривал откривал брелком и всио било в поредке .тепер брелок неработаэт и некак неотклиуцатсе моргаюсциэ фари .мозет кто знаэт как отклиуцит? масина заводитсе эздит всио нормално но как толко гасис мотор и нацинаэт моргат фари.пеугеот 605 3л. 97г рестаил имобилаизер кнопоцний Ссылка на комментарий Поделиться на другие сайты Поделиться
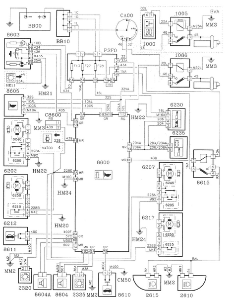
патроль Опубликовано 29 октября, 2015 Жалоба Поделиться Опубликовано 29 октября, 2015 Может имея схему сами разберетесь. Вам нужно отключить 8615. Ссылка на комментарий Поделиться на другие сайты Поделиться
Рекомендуемые сообщения