Димыч. Опубликовано 16 сентября, 2017 Жалоба Поделиться Опубликовано 16 сентября, 2017 1 минуту назад, maxim1592 сказал: Т.е. при включении габаритов не должна загораться лампа ближнего света??? просто у меня при включении габаритов загорается лампа ближнего света, а далее самом собой при включении ближнего продолжает гореть. Это не правильно. Ссылка на комментарий Поделиться на другие сайты Поделиться
maxim1592 Опубликовано 16 сентября, 2017 Жалоба Поделиться Опубликовано 16 сентября, 2017 Только что, патроль сказал: При габаритах загорается подсветка приборов. Лампа загорается при ближнем. может кто подскажет, не работает ближний свет, хотя реле срабатывает под капотом, слышно счелчек, дальний работает, птф тоже и габариты горят, лампы менял предохранители тоже под капотом менял. В чем может быть проблема? Ручка (стрекозы) менялась 1 минуту назад, Димыч. сказал: Это не правильно. Вот я и спросил, потому что не работает ближний свет. В чем может быть вопрос? Ссылка на комментарий Поделиться на другие сайты Поделиться
патроль Опубликовано 16 сентября, 2017 Жалоба Поделиться Опубликовано 16 сентября, 2017 8 минут назад, maxim1592 сказал: В чем может быть вопрос? Смотри схемы и ищи ответ. Ссылка на комментарий Поделиться на другие сайты Поделиться
maxim1592 Опубликовано 16 сентября, 2017 Жалоба Поделиться Опубликовано 16 сентября, 2017 (изменено) 1 минуту назад, патроль сказал: Смотри схемы и ищи ответ. Еще такой вопрос знатокам: при замене блока предохранителей (блок реле подкапотный) BSM B3 на другой никаких компьютерных действий не нужно производить чтобы машина работала как раньше? Т.е. прошивать или еще что? Думаю что из-за прохого контакта на ручке которая была раньше пригорели контакты на реле ближнего света, оно срабатывает но на предохралители уже не подается напряжение прозванивал. Кто что думает? приходится по городу на ПТФ ездить Изменено 16 сентября, 2017 пользователем maxim1592 Ссылка на комментарий Поделиться на другие сайты Поделиться
Димыч. Опубликовано 16 сентября, 2017 Жалоба Поделиться Опубликовано 16 сентября, 2017 Вроде бы, плюс на предохранители до реле приходит. Ссылка на комментарий Поделиться на другие сайты Поделиться
maxim1592 Опубликовано 16 сентября, 2017 Жалоба Поделиться Опубликовано 16 сентября, 2017 Только что, Димыч. сказал: Вроде бы, плюс на предохранители до реле приходит. реле срабатывает, а на мультиметре 0, хотя на дальний все показывает на предохранителе. значит после реле Ссылка на комментарий Поделиться на другие сайты Поделиться
Димыч. Опубликовано 16 сентября, 2017 Жалоба Поделиться Опубликовано 16 сентября, 2017 Да, глянул схему, после реле. Но нужно проверить наличие плюса до реле. Ссылка на комментарий Поделиться на другие сайты Поделиться
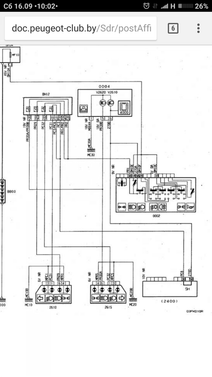
maxim1592 Опубликовано 16 сентября, 2017 Жалоба Поделиться Опубликовано 16 сентября, 2017 Только что, Димыч. сказал: Да, глянул схему, после реле. Но нужно проверить наличие плюса до реле. А можно схему скинуть, хотя сам не очень понимаю, но может кому покажу. Пежо 406 2002 года 2.0 HDI Ссылка на комментарий Поделиться на другие сайты Поделиться
Димыч. Опубликовано 16 сентября, 2017 Жалоба Поделиться Опубликовано 16 сентября, 2017 (изменено) Какая-то перемычка в блоке 2400 под именем SH есть. По ходу, через неё на ближний идёт плюс. Изменено 16 сентября, 2017 пользователем Димыч. Ссылка на комментарий Поделиться на другие сайты Поделиться
maxim1592 Опубликовано 16 сентября, 2017 Жалоба Поделиться Опубликовано 16 сентября, 2017 1 минуту назад, Димыч. сказал: Да, глянул схему, после реле. Но нужно проверить наличие плюса до реле. Т.е. если до реле не приходит + то значит дело не в реле, скорее всего в проводке? 4 минуты назад, Димыч. сказал: Какая-то перемычка в блоке 2400 под именем SH есть. По ходу, через неё на ближний идёт плюс. Еще такой вопрос знатокам: при замене блока предохранителей (блок реле подкапотный) BSM B3 на другой никаких компьютерных действий не нужно производить чтобы машина работала как раньше? Т.е Ссылка на комментарий Поделиться на другие сайты Поделиться
Димыч. Опубликовано 16 сентября, 2017 Жалоба Поделиться Опубликовано 16 сентября, 2017 (изменено) 6 минут назад, maxim1592 сказал: Т.е. если до реле не приходит + то значит дело не в реле, скорее всего в проводке? Проверь наличие перемычки SH по схеме, для начала. Или наличие напряжения там. Изменено 16 сентября, 2017 пользователем Димыч. Ссылка на комментарий Поделиться на другие сайты Поделиться
maxim1592 Опубликовано 16 сентября, 2017 Жалоба Поделиться Опубликовано 16 сентября, 2017 (изменено) по схеме 0002 это реле (дальнего, ближнего , габаритов, птф), а 0004 это что? Изменено 16 сентября, 2017 пользователем maxim1592 Ссылка на комментарий Поделиться на другие сайты Поделиться
maxim1592 Опубликовано 16 сентября, 2017 Жалоба Поделиться Опубликовано 16 сентября, 2017 15 минут назад, Димыч. сказал: Проверь наличие перемычки SH по схеме, для начала. Или наличие напряжения там. А можно еще полную ссылку на схему а то там запрашивает какой-то OPR Ссылка на комментарий Поделиться на другие сайты Поделиться
Димыч. Опубликовано 16 сентября, 2017 Жалоба Поделиться Опубликовано 16 сентября, 2017 Ссылку дать не получится, не прокатит. Я смотрел схему с рестайловой версии. Блок 0004 это панель приборов. Схему могу выложить только в виде картинки. А вот номер ОПР рекомендую выучить наизусть. Очень поможет в дальнейшем. Ссылка на комментарий Поделиться на другие сайты Поделиться
maxim1592 Опубликовано 16 сентября, 2017 Жалоба Поделиться Опубликовано 16 сентября, 2017 11 минут назад, Димыч. сказал: Ссылку дать не получится, не прокатит. Я смотрел схему с рестайловой версии. Блок 0004 это панель приборов. Схему могу выложить только в виде картинки. А вот номер ОПР рекомендую выучить наизусть. Очень поможет в дальнейшем. А где этот номен ОПР найти или прочитать или посмотреть? Ссылка на комментарий Поделиться на другие сайты Поделиться
Димыч. Опубликовано 16 сентября, 2017 Жалоба Поделиться Опубликовано 16 сентября, 2017 Этот номер находится на наклейке, на передней стойке двери. Первые пять цифр номера. Его можно узнать ещё с помощью VIN-номера. Ссылка на комментарий Поделиться на другие сайты Поделиться
maxim1592 Опубликовано 16 сентября, 2017 Жалоба Поделиться Опубликовано 16 сентября, 2017 18 минут назад, Димыч. сказал: Этот номер находится на наклейке, на передней стойке двери. Первые пять цифр номера. Его можно узнать ещё с помощью VIN-номера. VF38BRHZF81474512 Ссылка на комментарий Поделиться на другие сайты Поделиться
Димыч. Опубликовано 16 сентября, 2017 Жалоба Поделиться Опубликовано 16 сентября, 2017 Ваш opr 09254. Вот, что ещё по вину можно посмотреть: Проверка комплектации Peugeot / Citroen по VIN номеру онлайн Ссылка на комментарий Поделиться на другие сайты Поделиться
maxim1592 Опубликовано 16 сентября, 2017 Жалоба Поделиться Опубликовано 16 сентября, 2017 1 минуту назад, Димыч. сказал: Ваш opr 09254. Вот, что ещё по вину можно посмотреть: Проверка комплектации Peugeot / Citroen по VIN номеру онлайн по вину я смотрел комплектацию. Спасибо за помощь! А на счет блока BSM B3 вопрос остается открытым, просто хотел поехать на разборку и попробовать поставить...вот и спрашиваю прокатит это или нет? Ссылка на комментарий Поделиться на другие сайты Поделиться
Димыч. Опубликовано 16 сентября, 2017 Жалоба Поделиться Опубликовано 16 сентября, 2017 Наличие перемычки и напряжения на ней установлено? Быть может дело в ней и ничего менять, подкидывать не придётся. Ссылка на комментарий Поделиться на другие сайты Поделиться
maxim1592 Опубликовано 16 сентября, 2017 Жалоба Поделиться Опубликовано 16 сентября, 2017 1 минуту назад, Димыч. сказал: Наличие перемычки и напряжения на ней установлено? Быть может дело в ней и ничего менять, подкидывать не придётся. да, есть напряжение. Ссылка на комментарий Поделиться на другие сайты Поделиться
Димыч. Опубликовано 16 сентября, 2017 Жалоба Поделиться Опубликовано 16 сентября, 2017 БСИ живой). Надо найти повреждение. Или перемычка установлена не правильно. Чем черти не шутят). Должно звониться тестером от этой перемычки к предохранителям ближнего света. Ссылка на комментарий Поделиться на другие сайты Поделиться
maxim1592 Опубликовано 16 сентября, 2017 Жалоба Поделиться Опубликовано 16 сентября, 2017 12 минут назад, Димыч. сказал: БСИ живой). Надо найти повреждение. Или перемычка установлена не правильно. Чем черти не шутят). Должно звониться тестером от этой перемычки к предохранителям ближнего света. Проблема в том что свет то пропадает то появляется, то при движении моргает. он совсем полностью не пропал без признаков жизни Ссылка на комментарий Поделиться на другие сайты Поделиться
патроль Опубликовано 16 сентября, 2017 Жалоба Поделиться Опубликовано 16 сентября, 2017 Парни, вы не те схемы читаете. Максим пишет у него 2002 год. Значит D9. ВМ34 похоже при замене придется привязывать. Уточните у Citrin(а). У него с БСИ цифровая связь, мультиплекс. Ссылка на комментарий Поделиться на другие сайты Поделиться
Димыч. Опубликовано 16 сентября, 2017 Жалоба Поделиться Опубликовано 16 сентября, 2017 Что можно сделать быстро и без затрат, подать плюс на один из выводов 11 или 12 предохранителя, поездить и понаблюдать, будет ли мигать свет. А при мигании света, лампочка на панели горит и не мигает? Ссылка на комментарий Поделиться на другие сайты Поделиться
патроль Опубликовано 16 сентября, 2017 Жалоба Поделиться Опубликовано 16 сентября, 2017 Вот схема твоего ближнего, вернее управление ВМ34. Ссылка на комментарий Поделиться на другие сайты Поделиться
zhenya_yanson Опубликовано 23 сентября, 2017 Жалоба Поделиться Опубликовано 23 сентября, 2017 (изменено) всем привет. Ребят, подскажите, пожалуйста, на что обратить внимание! проблема следующая: при включении дальнего/ ближнего/ габаритов нет подсветки приборов, также не подсвечивается климат и не горит подсветка пепельницы. короче ничего не подсвечивается. что могло произойти? при этом, проворачивая ключ зажигания, контрольные лампы загораются / свет в салоне есть - в багажнике тоже. магнитола работает. Изменено 23 сентября, 2017 пользователем zhenya_yanson Ссылка на комментарий Поделиться на другие сайты Поделиться
патроль Опубликовано 24 сентября, 2017 Жалоба Поделиться Опубликовано 24 сентября, 2017 Реостатом добавлять не пробовал? Ссылка на комментарий Поделиться на другие сайты Поделиться
Олег 6962972 Опубликовано 26 сентября, 2017 Жалоба Поделиться Опубликовано 26 сентября, 2017 При повороте ключа(вкл. зажигании) не отображается панель приборов(ничего не загорается),далее при повороте машина заводится все отображается и гаснет как обычно, на холостых и в движении работает нормально.Подскажите причину кто знает.Сомнительных просьба не отвечать.Спасибо Ссылка на комментарий Поделиться на другие сайты Поделиться
патроль Опубликовано 26 сентября, 2017 Жалоба Поделиться Опубликовано 26 сентября, 2017 51 минуту назад, Олег 6962972 сказал: Сомнительных просьба не отвечать.Спасибо Уверенные сидят по мастерским и сервисным центрам, а не решают задачи с многими неизвестными. Даже машину поленился обозначить, а круг участников определил. Ссылка на комментарий Поделиться на другие сайты Поделиться
Рекомендуемые сообщения